蓄熱式熱氧化(Regenerative Thermal Oxidation,簡稱RT···
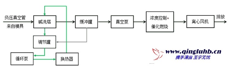
大風量、低濃度的揮發性有機物(VOCs)直(zhi)接采用燃(ran)燒處理···
對(dui)于大風量(liang)、低濃度(du)的揮發(fa)性(xing)有機物(wu)(VOCs),采用直(zhi)接氧···
有(you)機(ji)廢氣催化氧化是在催化劑參與下,廢氣中的有(you)機(ji)組(zu)分與···
電話
18613356284
郵(you) 箱(xiang):qingluyuyu@163.com
手 機:18613356284
地 址:北京經濟(ji)技術開發區中(zhong)航工(gong)業科(ke)技商務園一(yi)號樓(lou)2單元(yuan)4F
Copyright ? 2022 北京清露環保科技有限公司 All Rights Reserved. XML地圖